一小時500噸的砂石生產線該怎么配置?
隨著砂石市場持續火熱,生產線配置的客戶也越來越多,進來有不少客戶問到關于時產500噸的砂石生產線配置、報價等相關情況,就為大家介紹幾種時產500噸的砂石生產線配置方案。

時產500噸的砂石生產線方案要根據原料硬度配置
我們知道對于不同硬度的礦石,配置的設備存在差異,一般加工高硬度物料配置方案如下:
圓錐破是處理高硬度物料的理想設備,如花崗巖、輝綠巖、玄武巖、河卵石等。如果是加工中等及以下硬度的礦石,也可以用反擊破代替圓錐破,畢竟從成本上考慮,反擊破更合適。
顎破是常用的粗碎設備,但有時也會用旋回破代替顎破。
不同原料的時產500噸的砂石生產線配置方案
下面我們以多個廠家設計并成功運行的案例為例,為大家介紹幾種時產500噸的砂石生產線設備配置。
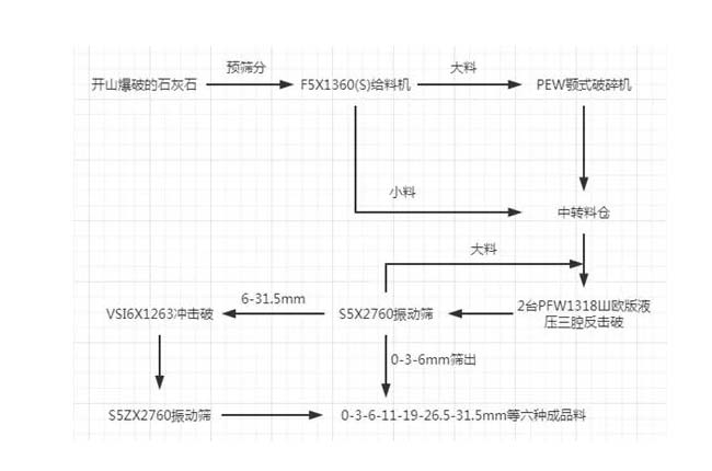
1、石灰石時產500噸的砂石生產線
主機設備:PEW顎式破碎機、2臺PFW反擊破碎機、VSI6X制砂機
成品尺寸:0-3-6-11-19-26.5-31.5mm六種成品料
主要流程如下:

2、花崗巖時產500噸的砂石生產線——破碎
用途:攪拌站、高速公路
主機設備:F5X1345棒條給料機、PEW860歐版液壓顎破、HPT300多缸液壓圓錐破兩臺、S5X2460-2振動篩三臺、B6X系列出口皮帶機
主要流程如下:

3、花崗巖時產500噸的砂石生產線——制砂
出料粒度:0-5mm、5-10mm、10-20mm、20-31.5mm、31.5-40mm
主機設備:PE顎式破碎機、HPT液壓圓錐破、HST液壓圓錐破、VSI6X制砂機
主要流程如下:

4、玄武巖時產500噸的砂石生產線
進料粒度:<800mm
出料粒度:0-31.5mm
主機設備:HST液壓圓錐破碎機、HPT液壓圓錐破碎機、振動給料機、YZS振動篩
主要流程如下:

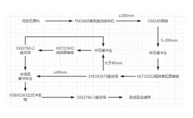
5、河卵石時產500噸的砂石生產線
應用域:商混站
出料粒度:0-5mm、5-13mm、13-25mm、25-31.5mm
主機設備:C6X顎式破碎機、HST液壓圓錐破、VSI6X制砂機等
主要流程如下:

以上5種是已成功運用的時產500噸的砂石生產線設備配置情況,也適用于同樣硬度的礦石破碎制砂。
延伸閱讀
- 年產100萬噸砂石料生產線投資與產能分析
- 時產300噸砂石生產線成功案例分析!
- 日產5000噸石場生產線設備如何配置?價格多少?
- 一小時500噸的砂石生產線該怎么配置?
- 時產600噸智能環保砂石生產線設備配置和工藝流程介紹
- 砂石生產線配套設備有哪些?價格多少?
- 日產3000方砂石生產線設備配置方案
- 時產1000噸以上鋼板砂石料倉設計圖片
- 時產500-800噸石料廠圓形料倉圖片
- 時產1000噸石料生產工藝流程圖
- 石頭加工沙子成本大嗎?看完心里有譜了!
- 砂石廠環保措施怎么做?
- 破碎沙石生產線要投資什么設備,多少錢
- 巖石加工廠設備需要哪些?巖石加工設備介紹
- 砂石料加工廠需要環保手續嗎,辦理流程是什么
- 砂石料廠投資需要多少錢,生產成本有哪些?
- 江西瑞昌江瑞礦業環保型砂石生產線成功試機!
- 采購砂石廠設備要注意哪些問題
- 開個時產300噸的人工制砂廠要什么設備,投資多少錢
- 砂石廠投資預測:行業競爭加劇,環保大型是大勢所趨


















